View Issue Details
ID | Project | Category | View Status | Date Submitted | Last Update |
---|---|---|---|---|---|
0004374 | vehicle service | Toyota SERA | public | 2021-09-12 22:08 | 2024-08-26 16:06 |
Reporter | DigitalMy | ||||
Priority | normal | Severity | minor | Reproducibility | have not tried |
Status | assigned | Resolution | open | ||
Summary | 0004374: Repair front wiring EXY10 | ||||
Description | Find out cut wires and repair Headlamps in priority If there is connector to fender mirror, both sides L and R, named "Remote controlled actuator" Left: P-B + P-W + LG Right: LG-B + LG-R + LG this harness has none | ||||
Tags | No tags attached. | ||||
|
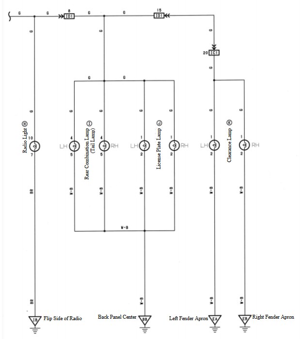
Clearance lamps: W-B is for GND direct frame (joined turn with clearance -) Green is for +12V goes from switch > IC1 > ID1 (same line to rear lamp and radio light) Use ring as clearance, because corner is orange (try to replace corner with normal position lamp). Maybe later use ring as DRL with separate switch |
|
Headlamp RH (LO - to side, near clearance) is 2-pin: R = + 12V from 15A fuse R-B = GND Headlamp RH (HI - to center) is 2-pin: R = + 12V from 15A fuse R-Y = GND Headlamp LH (HI - to center) is 2-pin: R-L = + 12V from 15A fuse R-Y = GND Headlamp LH (LO - to side, near clearance) is 2-pin: R-L = +12V from 15A fuse R-B = GND |
|
4-wires cut on the same place as R headlamp are for compressor connector (will not be used - hide): Magnet clutch: B-L B-O Lock sensor: W-Y Y-R |
|
One more wire left on the front harness G-W single pin (same color wire has horn power inside box) Expected to be used as fog light power coming from right switch on driver panel near mirror -> 2-pins: G and G-W use as DRL in existing block of lamps |
|
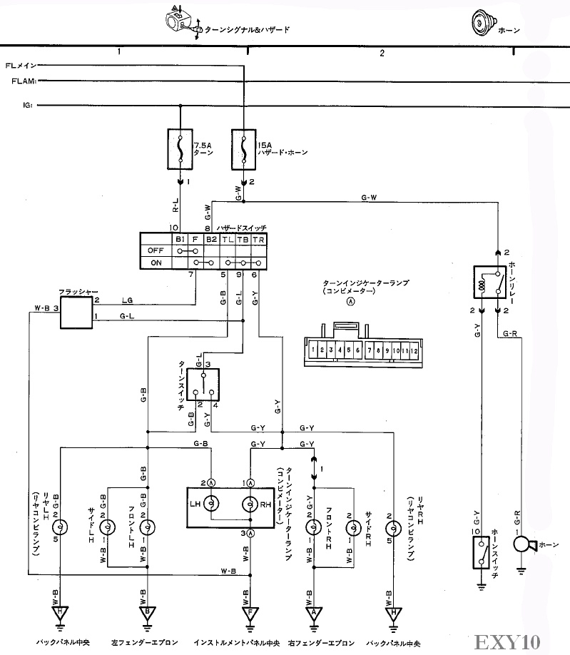
Horn line is single G-R wire |